Hyster Forklift Trucks G005 (H70-110XL & H3.50-5.00XL Europe) Repair Service Manual
Catalog:
Model:
Complete service repair manual for Hyster G005 (H70-110XL & H3.50-5.00XL Europe) Forklift Trucks, with all the technical information to maintain, diagnose, repair, and rebuild like professional mechanics.
Hyster G005 (H70-110XL & H3.50-5.00XL Europe) workshop service repair manual includes:
* Numbered table of contents easy to use so that you can find the information you need fast.
* Detailed sub-steps expand on repair procedure information
* Numbered instructions guide you through every repair procedure step by step.
* Troubleshooting and electrical service procedures are combined with detailed wiring diagrams for ease of use.
* Notes, cautions and warnings throughout each chapter pinpoint critical information.
* Bold figure number help you quickly match illustrations with instructions.
* Detailed illustrations, drawings and photos guide you through every procedure.
* Enlarged inset helps you identify and examine parts in detail.
Hyster G005 (H70-110XL & H3.50-5.00XL Europe) Service Manual.pdf
Total Pages: 793 + 663 pages
File Format: PDF
Language: English
G005 (H3.50-5.00XL Europe)...2
100345...4
THE FRAME...4
GENERAL...4
DESCRIPTION...4
REPAIRS...4
COUNTERWEIGHT...4
Removal...4
COUNTERWEIGHT...5
Installation...5
HOOD...5
Removal...5
HOOD...5
Installation...5
OVERHEAD GUARD...6
Removal...6
Installation...6
OPERATOR RESTRAINT SYSTEM...6
RADIATOR...6
Removal...6
Installation...7
EXHAUST SYSTEM...7
Muffler Replacement...7
ENGINE...7
Removal...7
Installation...10
FUEL AND HYDRAULIC TANKS...11
Inspection...11
Repairs, Small Leaks...11
Repairs, Large Leaks...11
Cleaning...11
Other Methods Of Preparation For Repair...12
SAFETY LABELS...13
CAB...13
Cab Repalacement...13
Window Repalcement...13
Windshield Wipers, Heater and Fan...16
Material Specifications For Cab Windows...16
Cab Heater Hoses...16
1200334...17
INTRODUCTION...17
General...17
Description...17
REPAIRS...19
Removal and Disassembly...19
Cleaning and Inspection...20
Assembly and Installation...21
CHECKS AND ADJUSTMENTS...23
Adjusting the Clutch Pedal and Linkage...23
Adjusting the By-pass Valve for Cold Oil...23
TROUBLESHOOTING...24
1300335...26
INTRODUCTION...26
General...26
Description...26
Operation...26
REPAIRS...28
Removal...28
Disassembly...29
Cleaning...31
Inspection...32
Assembly...32
Installation...43
CHECKS AND ADJUSTMENTS...44
Adjusting The Shift Linkage H3.50-5.00XL (H70-110XL)...44
Adjusting The Shift Linkage S6.00-7.00XL (S135-155XL)...46
Adjusting The Clutch Pedal And Linkage...46
TROUBLESHOOTING...48
SPECIFICATIONS...50
1300336...51
DESCRIPTION...51
GENERAL...51
MECHANICAL DESCRIPTION...51
TORQUE CONVERTER...51
OIL LAMP...52
SHAFT AND CLUTCH ASSEMBLIES...52
Input Shaft...53
Forward Clutch Shaft...53
Clutch Assemblies...53
Output Gear...54
HYDRAULIC OPERATION...54
TORQUE CONVERTER...54
SHAFT ASSEMBLIES...55
CONTROL VALVE...57
General...57
System Regulator...57
Clutch Pressure Regulator...57
Torque Converter Regulator...58
Inching Spool...58
Direction Spool, Manual Control...58
Drain Spool...59
Accumulator...59
Modulation Spool...60
LUBRICATION CIRCUIT...61
MONOTROL PEDAL...61
OIL FLOW DIAGRAMS...61
Neutral...61
Forward...61
Forward-Inching...61
Reverse...62
1300337...67
REPAIRS ...67
GENERAL...67
REMOVAL...67
TRANSMISSION, DISASSEMBLY...69
Input Shaft, Disassembly...70
Forward Shaft, Disassembly...72
Cleaning and Inspection...73
TRANSMISSION, ASSEMBLY...74
Forward Shaft, Assembly...74
Input Shaft, Assembly...76
Assembly...78
Installation...81
CONTROL VALVE...82
Removal...82
Disassembly...83
Assembly...83
Installation...85
THROTTLE PEDAL...85
MONOTROL PEDAL...85
Removal and Disassembly...85
Assembly and Installation...85
CHECKS AND ADJUSTMENTS...88
STALL TEST...88
ADJUST THE LINKAGE FOR THE INCHING PEDAL...89
Linkage For Models With An Inching Pedal And A Brake Pedal...89
Linkage For ModelsWith One Inching/Brake Pedal...91
ADJUST THE LINKAGE FOR THE DIRECTION CONTROL LEVER...92
Earlier Production...92
Later Production...93
CHECK THE OIL PRESSURE FOR THE TRANSMISSION...94
System Pressure Check Port...95
Torque Converter Check Port...95
Clutch Pressure Check Port...96
Inching Pressure...96
Solenoid Check Ports (Monotrol Control Only)...96
Lubrication Pressure Check Ports...96
TROUBLESHOOTING...97
1300346...100
INTRODUCTION...100
GENERAL...100
DESCRIPTION...100
REPAIRS...100
REMOVAL...100
DISASSEMBLY...100
CLEANING...103
INSPECTION...103
ASSEMBLY...103
Pinion Assembly...103
Differential...104
INSTALLATION...110
TROUBLESHOOTING...111
SPECIFICATIONS...112
1400361...113
INTRODUCTION...113
GENERAL...113
DESCRIPTION...113
REPAIRS...114
REMOVAL...114
Lift Trucks With A Manual Transmission...114
Lift Trucks With A Powershift Transmission...115
DISASSEMBLY...116
CLEANING...116
INSPECTION...116
ASSEMBLY...116
INSTALLATION...117
Lift Trucks With A Manual Transmission...117
Lift Trucks With A Powershift Transmission...118
TROUBLESHOOTING...119
SPECIFICATIONS...119
1600326...120
INTRODUCTION...120
GENERAL...120
DESCRIPTION...120
REPAIRS...121
STEERING AXLE, H3.50-5.00XL (H70-110XL) and S/E 3.50-5.50XL (S/E 70-120XL)...121
Removal...121
Installation...121
STEERING AXLE, H6.00-7.00XL (H135-155XL) H8.00-16.00XL (H165-360XL)...122
Removal...122
Installation...123
WHEELS AND HUBS, ALL UNITS...123
Removal and Disassembly...123
Cleaning...123
Assembly and Installation...123
SPINDLES AND BEARINGS, ALL UNITS...124
Removal...124
Cleaning...125
Assembly and Installation...125
TIE RODS, ALL UNITS...125
Removal...125
Cleaning...125
Installation...126
STEERING CYLINDER...127
Removal and Disassembly...127
Cleaning and Inspection...127
Assembly and Installation...127
TROUBLESHOOTING...128
160054...129
INTRODUCTION...129
GENERAL...129
DESCRIPTION...129
OPERATION...129
REPAIRS...129
STEERING WHEEL AND COLUMN ASSEMBLY...129
TYPE "A" STEERING COLUMN ASSEMBLY...131
Removal And Disassembly...131
Assembly And Installation...131
TYPE "A" STEERING COLUMN...132
TYPE "A" STEERING COLUMN...133
TYPE "B" STEERING COLUMN...134
Removal And Disassembly...134
Assembly And Installation...134
TYPE "B" STEERING COLUMN...135
Disassembly of Steering Control Unit...136
Cleaning of Steering Control Unit...136
Assembly of Steering Control Unit...138
CHECKS AND ADJUSTMENTS...141
REMOVE AIR FROM THE SYSTEM...141
TROUBLESHOOTING...142
1800338...143
INTRODUCTION...143
GENERAL...143
DESCRIPTION AND OPERATION...143
BRAKE BOOSTER AND MASTER CYLINDER...143
MASTER CYLINDER...143
SERVICE BRAKE ASSEMBLY...145
PARKING BRAKE...146
REPAIRS...146
BRAKE SHOE ASSEMBLIES...146
Removal and Disassembly...146
Cleaning and Inspection...147
Assembly and Installation...149
MASTER CYLINDER...152
S3.50-5.50XL (S70-120XL) and H3.50-5.00XL (H70-110XL...152
Removal ...152
Disassembly...152
Assembly...153
Installation...153
MASTER CYLINDER, E3.50-5.50XL (E70-120XL)...153
Removal and Disassebly...153
Cleaning and Inspection...154
Assembly and Installation...154
BRAKE BOOSTER...154
Removal...154
Disassembly...154
Cleaning and Inspection...155
Assembly...155
Installation...156
CHECKS AND ADJUSTMENTS...156
REMOVE THE AIR FROM THE BRAKE SYSTEM...156
ADJUST THE BRAKE PEDAL...156
ADJUST THE BRAKE SHOES...157
ADJUST THE PARKING BRAKE...158
CHECK THE RELIEF VALVE ON THE PARKING BOOSTER...158
TROUBLESHOOTING...158
1900333...160
INTRODUCTION...160
GENERAL...160
DESCRIPTION AND OPERATION...160
Hydraulic Pump...160
Main Control Valve...161
Steering Control Unit...163
Brake Booster...163
REPAIRS...163
HYDRAULIC PUMP...163
Removal...163
Disassembly...164
Cleaning and Inspection...164
Assembly...164
Installation...165
Adjust the Flow Divider...165
SPECIFICATIONS...165
TROUBLESHOOTING...166
1900339...168
INTRODUCTION...168
GENERAL...168
DESCRIPTION...168
REPAIRS...170
REMOVAL AND DISASSEMBLY...170
CLEANING...170
INSPECTION...170
ASSEMBLY AND INSTALLATION...171
TROUBLESHOOTING...172
GENERAL...172
190097...173
INTRODUCTION...173
DESCRIPTION...173
OPERATION...173
Flow Control Valve...175
Relief Valve...175
REPAIRS...176
REMOVAL...176
DISASSEMBLY...176
CLEANING...178
INSPECTION...178
ASSEMBLY...179
INSTALLATION...180
CHECKS AND ADUSTMENTS...181
CHECK THE OUTPUT OF THE PUMP...181
CHECK FOR AIR IN THE HYDRAULIC SYSTEM...181
TROUBLESHOOTING...183
200077...186
INTRODUCTION...186
GENERAL...186
DESCRIPTION...186
OPERATION...187
Lift Section...188
Tilt Section...188
Relief Valve...190
SOLENOID VALVE FOR AUXILIARY FUNCTION...191
Operation...191
REPAIRS...191
MAIN CONTROL VALVE...191
Removal and Disassembly...191
Cleaning and Inspection...192
Assembly...192
Installation...192
SOLENOID VALVE FOR AUXILIARY FUNCTION...192
Removal and Disassembly...192
Assembly and Installation...194
CHECKS AND ADJUSTMENTS...194
PRESSURE RELIEF VALVES...194
Primary Relief Valve...194
Seconday Relief Valve...195
CONTROL LEVER ARRANGEMENT...195
TROUBLESHOOTING...198
SPECIFICATIONS...200
2100103...201
INTRODUCTION...204
GENERAL...204
DESCRIPTION...204
REPAIRS...204
REMOVAL...204
DISASSEMBLY...204
CLEANING...204
ASSEMBLY...204
Tilt Cylinders for the XM and XMS Models...204
Tilt Cylinders with O-Ring or Single Lip Seals...206
Tilt Cylinders for H700-800A and Early Model H700-920B...206
INSTALLATION...206
Tilt Cylinders with Chevron Packing...206
CHECKS AND ADJUSTMENTS...210
CHECK THE TILT CYLINDERS FOR LEAKS...210
ADJUST THE TILT CYLINDER STROKE AND THE MAST TILT ANGLE...210
TROUBLESHOOTING...213
2200106...216
INTRODUCTION...216
GENERAL...216
DESCRIPTION AND OPERATION...216
REPAIRS...218
REMOVAL...218
DISSASEMBLY...218
CLEANING...219
ASSEMBLY...219
INSTALLATION...219
CHECKS AND ADJUSTMENTS...220
GENERAL...220
TROUBLESHOOTING...222
2200143...224
INTRODUCTION...224
GENERAL...224
DESCRIPTION...224
GENERAL...224
STEERING COLUMN GAUGES, METERS AND INDICATORS...227
LED DISPLAY PANEL...227
Battery Discharge Indicators ...227
Brush Wear Indicators...228
Motor Temperature Indicators...229
"LX" SERIES INSTRUMENT PANEL DISPLAY...230
Hourmeter Functions...231
Battery Indicator Function...231
Status Code Function...231
CHECKS AND ADJUSTMENTS...231
GENERAL...231
REPLACEMENT...232
GENERAL...232
METER REPLACEMENT...232
SENDER REPLACEMENT...233
Fuel Level Sender...233
Pressure And Temperature Sender...234
I.T.W. DISPLAY PANEL...234
Removal...234
SPECIFICATIONS...235
TROUBLESHOOTING...236
2200144...237
ELECTRICAL WARNING DEVICES...237
GENERAL...237
DESCRIPTION...237
Operator Controlled Horns...237
System Warning Lights, Buzzers and Bells...237
Reverse Warning Horns...238
Warning Lights...238
REPLACEMENT...239
General...239
Replacing Horns or Bells...239
Replacing Horn Relay or Buzzer...239
Replacing Warning Lights...239
Light Assemblies...240
Replacing Flashing Units...240
22002...241
INTRODUCTION...241
GENERAL...241
DESCRIPTION...241
REPAIRS...243
GENERAL...243
REMOVAL AND DISASSEMBLY (Type A)...243
CLEANING...243
ASSEMBLY (Type A)...244
REMOVAL AND DISAASSEMBLY (Type B)...246
CLEANING...248
ASSEMBLY (Type B)...248
INSTALLATION (Type A and Type B)...249
CHECKS AND ADJUSTMENTS...249
GENERAL...249
CHECK THE ALTERNATOR FOR LOW OUTPUT (Type A or Type B)...250
CHECK THE ALTERNATOR FOR HIGH OUTPUT (Type A or Type B)...251
CHECK THE CIRCUIT FOR THE BRUSHES...253
Delco Alternators...253
Motorola Alternators...253
CHECK THE DIODES...253
CHECK THE DIODE BRIDGE...253
Delco and Leece–Neville Alternators...253
Motorola Alternators...253
CHECK THE FIELD WINDING FOR THE ROTOR...254
CHECK THE WINDINGS IN THE STATOR...254
CHECK THE VOLTAGE REGULATOR...255
TROUBLESHOOTING...255
2200463...256
MICROPROCESSOR SPARK TIMING SYSTEM (MSTS)...256
GENERAL...256
DESCRIPTION...256
What MSTS Does...258
How MSTS Begins Operation...258
OPERATION...258
Pulse Generator...258
HEI Module...259
When the Engine Is Being Started...259
When the Engine Is Running...261
Manifold Absolute Pressure (MAP)...261
Coolant Temperature Sensor (CTS)...261
Electronic Control Module (ECM), Corrections...262
The Initial Timing Connector...262
Gasoline and LPG Conversions...263
TROUBLESHOOTING...265
GENERAL...265
TOOLS AND TEST EQUIPMENT...265
MSTS TROUBLESHOOTING...266
Test Description...266
IGNITION SYSTEM TROUBLESHOOTING...268
Test Description...268
ELECTRONIC SPARK TIMING (EST) TROUBLESHOOTING...271
Circuit Description...271
Test Description...271
MANIFOLD ABSOLUTE PRESSURE (MAP) TROUBLESHOOTING...274
Circuit Description...274
Test Description...274
COOLANT TEMPERATURE SENSOR (CTS) TROUBLESHOOTING...277
Circuit Description...277
Test Description...277
REPAIRS...279
DISTRIBUTOR...279
Removal...279
Disassembly...280
Inspection...280
Assembly...281
Installation...281
Igntion Timing...281
HEI MODULE...282
Test For A Fault...282
HEI Module Replacement...282
SENSING COIL...283
Test For A Fault...283
Sensing Coil Replacement...283
IGNITION COIL...283
Test For A Fault...283
ELECTRONIC CONTROL MODULE (ECM)...284
Removal...284
Installation...284
COOLANT TEMPERATURE SENSOR (CTS)...284
Removal...284
Installation...285
MANIFOLD ABSOLUTE PRESSURE (MAP)...285
Removal...285
Installation...285
PRESSURE CONVERSION CHART...286
2200468...287
ELECTRONIC ENGINE CONTROL, TROUBLESHOOTING AND REPAIR...287
GENERAL...287
Engine Data...287
LIGHT BULB CHECK...287
SYSTEM CHECK...289
TROUBLESHOOTING WITH THE FAULT MONITOR SYSTEM IN THE ECM...289
How To Clear A Code...290
Fault In The ECM...290
Fault In The PROM...291
CalPak Not Installed...291
Fuel Control...291
Idle Air Control (IAC)...291
Fuel Pump Circuit...291
Coolant Temperature Sensor (CTS)...292
Manifold Absolute Pressuer Sensor (MAP)...292
Throttle Position Sensodr (TPS)...292
Output Check, Throttle Position Sensor...292
Electronic Spark Timing...292
Engine Crank Signal...293
Distributor Reference Signal...293
TROUBLESHOOTING CHARTS...294
CHART A-1-No "Check Engine" Light...294
Circuit Description, "Check Engine" Light...294
CHART A-1-No "Check Engine" Light...295
CHART A-2-No ALDL Data Or No Code 12 From "Check Engine" Light. The "Check Engine" Light Is Continuosly Illuminated...296
Circuit Description, "Check Engine" Light...296
CHART A-2-No ALDL Data Or No Code 12 From "Check Engine" Light. The "Check Engine" Light Is Continuously Illuminated...297
CHART A-3-Starter Cranks The Engine, But Will Not Run...298
Circuit Description...299
CHART A-4-Fuel Injector Circuit...300
Circuit Description...300
CHART A-5-Fuel Pump Relay Circuit...302
Circuit Description...302
CHART A-6-Fuel System Pressure Test...304
Circuit Description...304
CHART A-7-MAP Output Check...306
Circuit Description...306
CHART A-8-Engine Crank Signal Check...308
Circuit Description...308
CHART A-9-Ignition System Troubleshooting...309
CHART A-9 Ignition System Troubleshooting Chart...310
CHART A-10-Idle Air Control (IAC) System...312
Circuit Description...312
FAULT CODES...314
CODE 14-Coolant Temperature Sensor Circuit (Indicates High Temperature)...314
Circuit Description...314
CODE 15-Coolant Temperature Sensor Circuit (Indicates Low Temperature...316
Circuit Description...316
CODE 21-Throttle Position Sensor Circuit (Signal Voltage High) ...318
Circuit Description...318
CODE 22-Throttle Position Sensor Circuit (Signal Voltage Low) ...320
Circuit Description...320
CODE 31-Engine Governor Circuit...322
Circuit Description...322
CODE 33-MAP Sensor Circuit, Signal Voltage High (Low Vacuum...324
Circuit Description...324
CODE 34-MAP Sensor Circuit, Signal Voltage Low (High Vacuum)...326
Circuit Description...326
CODE 42-Electronic Spark Timing (EST)...328
Circuit Description...328
CODE 54-Fuel Pump Circuit (Low Voltage)...330
Circuit Description...330
CODE 51-PROM In The ECM Has A Fault ...332
CODE 52-Fuel CalPak Is Missing...332
CODE 55-ECM Has A Fault...332
TROUBLESHOOTING, POOR OPERATION...332
General...332
Make A Careful Visual Check...332
FAULT: Fuel Usage Too High...332
FAULT: Codes Or Performance That Is Not Regular...333
FAULT: "Dieseling"...333
FAULT: "Backfire"...333
FAULT: Rough Idle or Engine Stalls During Idle...333
FAULT: Smoke In The Exhaust Gases...334
FAULT: Engine is Difficult To Start...334
FAULT: Variation In Engine Power When The Throttle Is Held Steady...335
FAULT: Decreased Engine Power...335
FAULT: "Detontion"...335
FAULT: Engine Momentarily Does Not Increase Power When Throttle Changes...336
FAULT: One Cylinder In The Engine Does Not Operate Correctly. The Engine Does Not Idle Correctly...336
REPAIRS, FUEL SYSTEM COMPONENTS ...338
General...338
Vacuum Ports...338
Throttle Body Injection (TBI) Unit...338
TBI Unit, Removal...338
TBI Unit, Cleaning and Inspection...339
TBI Unit, Installation...339
Cover For Fuel Meter Body, Replacement...339
Fuel Injectors...340
Fuel Injectors, Removal...340
Fuel Injectors, Installation...341
Pressure Regulator, Removal...341
Pressure Regulator, Inspection...341
Pressure Regulator, Installation ...341
Fuel Meter Body, Removal...342
Fuel Meter Body, Installation...342
Throttle Position Sensor (TPS), Removal...342
Throttle Position Sensor (TPS), Installation...342
Idle Air Control (IAC) Valve, Removal...343
Cleaning and Inspection...343
Idle Air Control (IAC) Valve, Installation...343
Governor Throttle Drive Assembly, Removal...343
Governor Throttle Drive Assembly, Inspection...343
Cleaning and Lubrication...344
Governor Throttle Drive Assembly, Installation...344
Governor Drive Motor, Removal...345
Governor Drive Motor, Cleaning and Lubrication...345
Governor Drive Motor, Installation...346
Governor Drive Motor, Inspection...346
Throttle Body, Removal and Disassembly...346
Throttle Body, Inspection...346
Throttle Body, Assembly and Installation...346
Fuel Pump, Removal and Disassembly...347
Fuel Pump, Inspection...347
REPAIRS, ELECTRICAL COMPONENTS...347
General...347
Ignition Coil Test...347
Ignition Module Test...348
Distributor, Removal...348
Distributor, Disassembly...349
Distributor, Assembly...349
Distributor, Installation...350
Firing Order...351
Ignition Timing...351
Ignition Coil, Removal...352
Ignition Coil, Installation...352
Procedures For Spark Plugs, Spark Plug Wires And Boots ...352
Troubleshooting of Spark Plugs...353
Coolant Temperature Sensor (CTS), Replacement ...354
Manifold Absolute Pressure (MAP) Sensor, Replacement...354
Oil Pressure Switch, Replacement...355
Coolant Temperature Sender, Replacement...355
Wire Harness...355
Connectors And Terminals...355
Electronic Control Module (ECM)...359
ECM CONNECTOR A-B IDENTIFICATION...363
ECM CONNECTOR C-D IDENTIFICATION...364
SPECIAL TOOLS...365
2200473...368
INTRODUCTION...368
GENERAL...368
DESCRIPTION AND OPERATION...368
GENERAL...368
ECM (ELECTRONIC CONTROL MODULE)...368
ALDL Connector...370
How The ECM Begins Operation...370
ELECTRONIC ENGINE CONTROL...371
What The ECM Does...371
Pulse Generator, EST Distributor...372
EST Module(See FIGURE 9.)...373
When the Engine Is Being Started...373
When the Engine Is Running...375
Electronic Control Module (ECM) With EST Distrubutor, Corrrections...375
What The ECM Does...375
FUEL CONTROL...376
Throttle Body Injection...376
Fuel Injectors...377
Fuel Pressure Regulator...377
Throttle Position Sensor...377
Idle Air Control...377
Governor Motor And Throttle Drive Assembly...378
Vacuum Ports...380
Fuel Pump...380
ECM SENSORS AND CONTROLLERS...382
Manifold Absolute Pressure (MAP)...382
Coolant Temperature Sensor (CTS)...382
Initial Timing Connector (EST Distributor)...382
4000135...384
SAFETY PROCEDURES WHEN WORKING NEAR THE MAST...384
SAFETY PROCEDURES WHEN WORKING NEAR THE MAST...384
LIFT CYLINDERS...387
GENERAL...387
DESCRIPTION...387
Lowering Control Valve...387
Cylinders (General)...390
Cylinders (H520-620B,H700-800A)...392
Cylinders (H360-460B)...393
Cylinders (Two-Speed)...393
REPAIRS...394
REMOVAL OF THE LIFT CYLINDER WITHOUT REMOVING THE MAST...394
Standard Masts with the Main Lift Cylinder Fastened to the Crossmember of the Inner Mast...394
Standard and Full Free-Lift Masts with the Lift Cylinder to a Crosshead...398
Masts that have Two Cylinders, A Main Lift Cylinder and a Free-Lift Cylinder...396
DISASSEMBLY...396
ASSEMBLY...398
INSTALLATION OF THE LIFT CYLINDER IN THE MAST...398
Standard Masts with the Main Lift Cylinder Fastened to the Crossmember of the Inner Mast...398
Standard and Full-Free-Lift Masts with the Lift Cylinder Fastened to a Crosshead...398
CHEVRON PACKING...399
LIFT CYLINDERS FOR VISTA MASTS...402
DESCRIPTION...402
Lowering Control Valve...404
REMOVAL...405
DISASSEMBLY...405
ASSEMBLY...405
INSTALLATION...406
Main Lift Cylinders...406
Free-Lift Cylinders...406
CHECKS AND ADJUSTMENTS...407
CHECK FOR LEAKS IN LIFT SYSTEM...407
TROUBLESHOOTING...408
SPECIFICATIONS...409
4000340...410
VISTA® MASTS...410
GENERAL...410
DESCRIPTION AND OPERATION...410
CARRIAGES...410
TWO-STAGE MAST WITH LIMITED FREE-LIFT...410
TWO-STAGE MAST WITH FULL FREE-LIFT MAST...411
THREE-STAGE MAST WITH FULL FREE-LIFT...412
REPAIRS...414
SAFETY PROCEDURES WHEN WORKING NEAR THE MAST (1 OF 2)...414
SAFETY PROCEDURES WHEN WORKING NEAR THE MAST (2 OF 2)...415
FORKS...415
Forks, Removal And Installation...415
CARRIAGE...417
Removal...417
SIDE-SHIFT CARRIAGE (EARLIER DESIGNS)...418
Disassembly, Side Shift Carriage...418
Assembly, Side Shift Carriage...420
Installation...421
SIDE-SHIFT CARRIAGE (1993 AND LATER DESIGN)...421
Removal...421
Repairs...422
Installation...423
TABLE 1. WEIGHT OF MAST PARTS...423
TWO-STAGE MAST WITH LIMITED FREE-LIFT...424
Removal...424
Disassembly...424
Cleaning and Inspection...426
Assembly...426
Installation...427
TWO-STAGE MAST WITH FULL FREE-LIFT...427
Removal...427
Disassembly...427
Cleaning and Inspection...428
Assembly...428
Installation...428
THREE-STAGE MAST WITH FULL FREE LIFT...429
Removal...429
Disassembly...429
Cleaning and Inspection...430
Assembly...430
Installation...432
CHECKS AND ADJUSTMENTS...434
CHECK THE OPERATION OF THE MAST...434
CHECK FOR LEAKS IN THE LIFT AND TILT SYSTEM...434
Lift System...434
Tilt System...434
ADJUST THE TILT CYLINDER STROKE AND THE BACKWARD TILT ANGLE...435
LIFT CHAIN ADJUSTMENTS...435
MAST ADJUSTMENTS...436
CARRIAGE ADJUSTMENT...437
TROUBLESHOOTING...440
600412...442
PERKINS DIESEL ENGINES, SERIES 1000...442
1.1 GENERAL...442
GENERAL SAFETY RULES...442
Viton Seals...442
1.2 DESCRIPTION...445
1.3 Engine Serial Number Codes...445
1.4 Engine Data...445
1.5 1004–4 ENGINE...446
1.6 1004–4T ENGINE...446
1.7 1006–6 ENGINE...446
1.8 1006–6T ENGINE...446
1.9 REMOVAL AND INSTALLATION...446
CYLINDER HEAD ASSEMBLY...447
1.10 VALVE COVER...447
1.11 Removal...447
1.12 Installation...447
1.13 ROCKER ARM ASSEMBLY...447
1.14 Removal...447
1.15 Installation...447
1.16 Disassembly...448
1.17 Inspection...448
1.18 Assembly...448
1.19 VALVE CLEARANCE ADJUSTMENTS...448
1.20 Four Cylinder Engines...449
1.21 Six Cylinder Engines...449
1.22 VALVE SPRINGS...449
1.23 CYLINDER HEAD ASSEMBLY...451
1.24 Removal...451
1.25 Installation...452
1.26 VALVES AND VALVE SPRINGS...455
1.27 Removal...455
1.28 Inspection...456
1.29 Installation...456
1.30 VALVE GUIDES...456
1.31 Inspection...456
1.32 Removal...457
1.33 Installation...457
1.34 CYLINDER HEAD AND VALVE SEATS...457
1.35 Inspection...457
1.36 Repair...458
1.37 Installation Of New Valve Seats...458
PISTON AND CONNECTING ROD ASSEMBLIES...459
1.38 ROD BEARINGS...459
1.39 Removal...459
1.40 Installation...460
1.41 PISTON AND CONNECTING ROD ASSEMBLY...460
1.42 Service Note...460
1.43 Removal...460
1.44 Installation...461
1.45 PISTON RINGS...462
1.46 Removal...462
1.47 Inspection...462
1.48 Installation...463
1.49 PISTON AND CONNECTING ROD...464
1.50 Disassembly...464
1.51 Inspection...464
1.52 Installation...464
1.53 PISTON COOLING JETS...465
1.54 Removal...465
1.55 Installation...465
CRANKSHAFT ASSEMBLY...466
1.56 GENERAL...466
1.57 CRANKSHAFT PULLEY...466
1.58 Removal, Engines AA and AB...466
1.59 Installation, Engines AA and AB...466
1.60 Removal, Engines YA and YB...466
1.61 Installation, Engines YA and YB...466
1.62 REAR OIL SEAL...467
1.63 Replacement...467
1.64 MAIN BEARINGS...468
1.65 Removal...468
1.66 Installation...468
1.67 THRUST WASHERS...469
1.68 Check The Axial Movement Of The Crankshaft...469
1.69 Removal...470
1.70 Installation...470
1.71 CRANKSHAFT...470
1.72 Removal...470
1.73 Inspection...471
1.74 Installation...471
TIMING CASE AND TIMING GEARS...473
1.75 GENERAL...473
1.76 TIMING CASE COVER...473
1.77 Removal...473
1.78 Installation...473
1.79 FRONT OIL SEAL...474
1.80 Removal...474
1.81 Installation...474
1.82 IDLER GEAR AND HUB...474
1.83 Removal...474
1.84 Installation...475
1.85 GEAR FOR THE FUEL INJECTION PUMP OR THE CAMSHAFT GEAR...476
1.86 Removal...476
1.87 Installation...476
1.88 CRANKSHAFT GEAR...477
1.89 Removal...477
1.90 Installation...477
1.91 TIMING CASE...477
1.92 Removal...477
1.93 Installation...477
1.94 CAMSHAFT AND TAPPETS...478
1.95 Removal...479
1.96 Installation...479
ENGINE BLOCK ASSEMBLY...480
1.97 DESCRIPTION...480
1.98 ENGINE BLOCK...480
1.99 Disassembly...480
1.100 Inspection...481
1.101 Assembly...481
1.102 CYLINDER LINER...481
1.103 Inspection...481
1.104 Hone...482
1.105 Removal...482
1.106 Installation...483
TURBOCHARGER, ENGINES AB AND YB...484
1.107 GENERAL...484
1.108 Removal...484
1.109 Installation...485
1.110 Clean The Impeller And Compressor Housing...485
LUBRICATION SYSTEM...486
1.111 GENERAL...486
1.112 OIL FILTER, REPLACEMENT...486
1.113 OIL SUMP...487
1.114 Removal...487
1.115 Installation...487
1.116 OIL PUMP...487
1.117 Removal...487
1.118 Inspection...488
1.119 Installation...488
1.120 RELIEF VALVE...489
1.121 Removal...489
1.122 Disassembly...489
1.123 Inspection...490
1.124 Installation...490
FUEL SYSTEM...490
1.125 DESCRIPTION...490
1.126 CAV FUEL INJECTION PUMP...491
1.127 Removal...491
1.128 Installation...491
1.129 CAV FUEL INJECTION PUMP, CHECKS AND ADJUSTMENTS...492
1.130 Timing Gear Marks...492
1.131 How To Set Number 1 Piston To TDC On The Compression Stroke...493
1.132 Check The Valve Timing...493
1.133 Check The Timing Of The Fuel Injection Pump...494
1.134 Check The Timing Mark Of The Fuel Injection Pump...494
1.135 Check The Engine Timing Mark...495
1.136 REMOVE AIR FROM THE FUEL SYSTEM...496
1.137 Fuel Injection Pump With Vent Tube...496
1.138 Fuel Injection Pump With Vent Screw...497
1.139 FUEL FILTER (REPLACEMENT)...498
1.140 FUEL INJECTORS...498
1.141 Removal...498
1.142 Inspection...499
1.143 Installation...500
1.144 FUEL PUMP...500
1.145 Removal...500
1.146 Disassembly...500
1.147 Assembly...501
1.148 Installation...501
1.149 Test...502
COOLING SYSTEM...502
1.150 GENERAL...502
1.151 THERMOSTAT...502
1.152 Replacement...502
1.153 COOLANT PUMP...503
1.154 Removal...503
1.155 Disassembly...503
1.156 Assembly...504
1.157 Installation...504
1.158 FAN AND FAN DRIVE...504
1.159 Removal...504
1.160 Disassembly...504
1.161 Assembly...505
1.162 Installation...505
1.163 OIL COOLER...505
1.164 Removal, Engine AB...505
1.165 Removal, Engines YA and YB...505
1.166 Disassembly And Assembly...506
1.167 Installation, Engine AB...506
1.168 Installation, Engines YA and YB...507
1.169 By–Pass Valve, Oil Cooler...507
FLYWHEEL AND FLYWHEEL HOUSING...507
1.170 GENERAL...507
1.171 FLYWHEEL...507
1.172 Removal...507
1.173 Ring Gear (Replacement)...507
1.174 Installation...507
1.175 FLYWHEEL HOUSING...508
1.176 Removal...508
1.177 Installation...508
ELECTRICAL EQUIPMENT...509
1.178 DRIVE BELTS...509
1.179 ALTERNATOR...510
1.180 STARTER MOTOR...510
1.181 Removal...510
1.182 Installation...510
1.183 COLD START AID...510
AIR COMPRESSOR, ENGINES YA AND YB...510
1.184 GENERAL...510
1.185 Air Compressor, Removal, WABCO...510
1.186 Compressor Drive, Inspection...511
1.187 Air Compressor, Installation, WABCO...511
1.188 Compressor Drive, Disassembly, WABCO...511
1.189 Compressor Drive, Assembly, WABCO...512
1.190 Air Compressor, Removal, BENDIX...512
1.191 Air Compressor, Installation, BENDIX...513
1.192 Compressor Drive, Disassembly, BENDIX...514
1.193 Compressor Drive, Assembly, BENDIX...514
ENGINE SPECIFICATIONS...516
1.194 CYLINDER HEAD ASSEMBLY...516
1.195 Cylinder Head...516
1.196 Valve Guides...516
1.197 Inlet Valves...517
1.198 Exhaust Valves...517
1.199 Double Valve Springs To Outer...517
1.200 Double Valve Springs To Inner...517
1.201 Single Valve Springs...517
1.202 Tappets...517
1.203 Rocker Arm Shaft...517
1.204 Rocker Arms And Bushings...518
1.205 PISTON AND CONNECTING RODS...518
1.206 Pistons, Engines AA And YA...518
1.207 Pistons, Engines AB And YB...518
1.208 Piston Rings, Engines AA And YA...518
1.209 Piston Rings, Engines AB And YB...518
1.210 Connecting Rods, Engines AB And YB...519
1.211 Connecting Rods, Engines AB And YB...519
1.212 Piston Pins, Engines AA And YA...519
1.213 Piston Pins, Engines AB and YB...519
1.214 Small End Bushings, Engines AA And YA...519
1.215 Small End Bushings, Engines AB And YB...519
1.216 Connecting Rod Bearings, Engines AA And YA...520
1.217 Connecting Rod Bearings, Engines AB And YB...520
1.218 Piston Cooling Jets, Engines AB And YB...520
1.219 CRANKSHAFT ASSEMBLY...520
1.220 Crankshaft...520
1.221 Crankshaft Heat Treatment...520
1.222 Crankshaft Overhaul...520
1.223 Main Bearings...522
1.224 Crankshaft Thrust Washers...522
1.225 TIMING CASE AND DRIVE ASSEMBLY...522
1.226 Camshaft...522
1.227 Camshaft Thrust Washer...522
1.228 Camshaft Gear...523
1.229 Gear For Fuel Injection Pump...523
1.230 Crankshaft Gear...523
1.231 Idler Gear And Hub...523
1.232 ENGINE BLOCK ASSEMBLY...523
1.233 Engine Block...523
1.234 Cylinder Liners...523
1.235 TURBOCHARGER...524
1.236 LUBRICATION SYSTEM...524
1.237 Oil Pump, Engines AA And AB...524
1.238 Oil Pump, Engines YA And YB...524
1.239 Relief Valve...524
1.240 Oil Filter...524
1.241 FUEL SYSTEM...524
1.242 Cav Fuel Injection Pump...524
1.243 FUEL INJECTORS...525
1.244 Fuel Pump, Engines AA And AB...526
1.245 Fuel Pump, Engines YA And YB...526
1.246 Fuel Filter...526
1.247 COOLING SYSTEM...526
1.248 Coolant Pump...526
1.249 Thermostat...527
1.250 Fan Drive Housing...527
1.251 FLYWHEEL AND HOUSING...527
1.252 Limits for flywheel ''run out'' and alignment (total indicator reading)...527
1.253 ELECTRICAL EQUIPMENT...527
1.254 Alternator...527
1.255 Starter Motor...527
1.256 Cold Start Aid...527
TORQUE SPECIFICATIONS...528
SPECIAL TOOLS...529
600590...533
GM 4.3 LITRE V-6...533
INTRODUCTION...533
DESCRIPTION...533
ENGINE, REMOVAL AND INSTALLATION...534
CYLINDER HEAD...534
Removal And Disassembly...534
Cleaning And Inspection...534
Repairs, Valve Guides and Seats...534
Repairs, Valves...535
Repairs, Valve Seats...535
Valve Springs...536
Studs For The Rocker Arms (Early Models)...537
Studs For The Rocker Arms (Late Models)...538
Assembly And Installation...538
CYLINDER BLOCK, CLEANING AND INSPECTION...540
PISTON BORE PREPARATION...540
ENGINE MOUNTS...540
LUBRICATION SYSTEM...540
Oil Pump, Removal and Disassembly...540
Cleaning and Inspection...541
Oil Pump, Assembly and Installation...541
Oil Sump, Installation...541
TIMING COVER, TIMING SPROCKETS, CAMSHAFT AND VALVE LIFTERS...542
Timing Cover, Removal...542
Installation...543
Timing Sprockets, Removal...544
Timing Sprockets, Installation...544
Camshaft, Removal...544
Camshaft, Inspection...544
Camshaft, Installation...544
Balance Shaft, Removal...545
Balance Shaft, Installation...546
Hydraulic Valve Lifters, Removal...547
Hydraulic Valve Lifters, Disassembly...547
Hydraulic Valve Lifters, Cleaning And Inspection...547
Hydraulic Valve Lifters, Assembly...548
Hydraulic Valve Lifters, Installation...548
CRANKSHAFT...549
Removal...549
Inspection and Repair...549
How To Check The Clearance Between The Main Bearings And Their Journals...550
Installation...551
PISTON AND CONNECTING ROD ASSEMBLIES...552
Connecting Rod Bearings, Replacement...552
Piston And Connecting Rod Assemblies, Removal...553
Disassembly...553
Piston, Cleaning And Inspection...553
Cylinder Bores, Inspection And Repair...554
Piston Rings...555
Assembly...555
Piston And Connecting Rod Assemblies, Installation...556
FLYWHEEL AND FLYWHEEL HOUSING...556
Flywheel Repairs...556
Flywheel, Installation...556
Flywheel Housing...557
Engine Adapter...557
COOLANT PUMP...557
THERMOSTAT...557
FAN MOUNT, EARLY MODELS...557
FAN MOUNT ASSEMBLY, LATE MODELS...558
DRIVE BELT, INSTALLATION...559
CHECKS AND ADJUSTMENTS...561
VALVE CLEARANCE ADJUSTMENT, EARLY MODELS...561
VALVE CLEARANCE ADJUSTMENT, NEW MODELS...561
CHECK THE COMPRESSION...561
ENGINE SPECIFICATIONS...562
Engine Data...562
Cylinder head...562
Hydraulic Valve Lifter...562
Camshaft...562
Pistons...562
Crankshaft...563
Connecting Rods...563
Connecting Rods...563
Balance Shaft...563
Cooling System...563
Lubrication System...563
TORQUE SPECIFICATIONS...564
TROUBLESHOOTING...565
600705...568
PERKINS DIESEL ENGINES, 1004-42 (AR), 1006-60 (YG), 1006-60T (YH) ...568
GENERAL...568
General Safety Rules...568
DESCRIPTION...570
Engine Serial Number Codes...571
Engine Data...572
1004-42 (AR) ENGINE (Low Governed Speed)...572
1004-42 (AR) ENGINE (High Governed Speed)...572
1006-60 (YG) ENGINE...572
1006-60T (YH) ENGINE...572
REMOVAL AND INSTALLATION...573
Lifting The Engine...573
CYLINDER HEAD ASSEMBLY...573
VALVE COVER...573
Removal...573
Installation...574
ROCKER ARM ASSEMBLY...574
Removal...574
Installation...574
Disassembly...574
Inspection...575
Assembly...575
VALVE CLEARANCE ADJUSTMENTS...575
Four Cylinder Engines...575
Six Cylinder Engines...576
VALVE SPRINGS...576
CYLINDER HEAD ASSEMBLY...577
Removal...577
Installation...580
VALVE AND VALVE SPRINGS...584
Removal...584
Inspection...585
Installation...585
VALVE GUIDES...585
Inspection...585
Removal...586
Installation...586
CYLINDER HEAD AND VALVE SEATS...587
Inspection...587
Repair...587
Installation Of New Valve Seats...588
PISTON AND CONNECTING ROD ASSEMBLIES...588
ROD BEARINGS...589
Removal...589
Installation...590
PISTON AND CONNECTING ROD ASSEMBLY...590
Service Note...590
Removal...591
Installation...591
PISTON RINGS...592
Removal...592
Inspection...592
Installation...593
PISTON AND CONNECTING RODS...594
Disassembly...594
Inspection...595
How To Select the Correct Replacements...595
Installation...596
PISTON COOLING JETS...596
Removal...596
Installation...596
CRANKSHAFT ASSEMBLY...597
GENERAL...597
CRANKSHAFT PULLEY...598
Removal, Engine AR...598
Removal, Engines YG and YH...598
Inspection...598
Installation, Engine AR ...599
Installation, Engine YG and YH...599
REAR OIL SEAL...600
Replacement...600
MAIN BEARINGS...601
Removal...601
Inspection...601
Installation...602
THRUST WASHERS...602
Check The Axial Movement Of The Crankshaft...602
Removal...603
Installation...603
CRANKSHAFT...604
Removal...604
Inspection...604
Installation...604
FLYWHEEL...606
Removal...606
Ring Gear (Replacement)...606
Installation...606
FLYWHEEL HOUSING...607
Removal...607
Installation...607
TIMING CASE AND TIMING GEARS...608
GENERAL...608
TIMING CASE COVER...608
Removal...608
Installation...608
FRONT OIL SEAL...609
Removal...609
Installation...609
CRANKSHAFT PULLEY WEAR SLEEVE...610
Installation...610
IDLER GEAR AND HUB...610
Removal...610
Installation...611
AIR COMPRESSOR, DRIVE, BENDIX...612
Disassembly...612
Compressor Drive, Assembly...613
GEAR FOR THE FUEL INJECTION PUMP...613
Removal...613
Installation...614
CAMSHAFT GEAR...615
Removal...615
Installation...615
CRANKSHAFT GEAR...616
Removal...616
Installation...616
TIMING CASE...616
Removal...616
Installation...617
CAMSHAFT AND TAPPETS...618
Removal...618
Installation...618
CYLINDER BLOCK ASSEMBLY...619
DESCRIPTION...619
CYLINDER BLOCK...619
Disassembly...619
Inspection...620
Assembly...620
CYLINDER BORE (4-CYLINDER ENGINES)...620
CYLINDER LINER (6-CYLINDER ENGINES)...621
Inspection...621
To Check the Condition of a Cylinder Liner...621
Removal...622
Installation (Service Liner)...623
Installation (Partially Finished Liner)...624
ENGINE TIMING...625
GENERAL DESCRIPTION...625
How To Set Number 1 Piston To TDC On The Compression Stroke...626
How To Set Number 1 Piston To TDC On The Compression Stroke (Alternate Procedure)...627
Check The Valve Timing...627
Check The Timing Of The Fuel Injection Pump...628
TURBOCHARGER, ENGINE YH...629
GENERAL...629
Removal...629
Installation...629
Clean The Impeller And Compressor Housing...630
LUBRICATION SYSTEM...631
GENERAL...631
OIL FILTER, REPLACEMENT...631
FILTER HEAD...632
To Remove and to Install...632
OIL SUMP...632
Removal...632
Installation...633
OIL PUMP...633
Removal...633
Inspection...633
Installation...634
RELIEF VALVE...635
Removal...635
Disassembly...635
Inspection...636
Assembly...636
Installation...636
IDLER GEAR SHAFT, REPLACEMENT...636
Removal...636
Removal, Alternative ...637
Installation...638
Installation, Alternative...638
Installation, Alternative For 4-Cylinder Engines Only...638
FUEL SYSTEM...639
DESCRIPTION...639
FUEL INJECTION PUMP...639
Removal...639
Installation...640
FUEL INJECTION PUMP, CHECKS AND ADJUSTMENTS...641
REMOVE AIR FROM THE FUEL CHECK...642
FUEL FILTER (REPLACEMENT)...643
Canister Type...643
Quick Release Canister Type...643
FUEL INJECTORS...644
Removal...644
Inspection...645
Installation...645
FUEL PUMP...646
Removal...646
Disassembly...646
Assembly...647
Installation...647
Test...648
COOLING SYSTEM...648
GENERAL...648
THERMOSTAT...648
Thermostats...648
Remove...648
Install...648
Test...648
COOLANT PUMP...649
Removal...649
Disassembly...650
Assembly...651
Installation...654
FAN AND FAN DRIVE...655
Removal...655
Installation...655
OIL COOLER (6-CYLINDER ENGINES)...655
Removal...655
Disassembly and Assembly...655
Installation...656
By-Pass Valve, Oil Cooler...656
ELECTRICAL EQUIPMENT...656
DRIVE BELTS...656
ALTERNATOR...657
Removal...657
Installation...657
STARTER MOTOR...657
Removal...657
Installation...658
COLD START AID...658
AIR COMPRESSOR, ENGINES YG AND YH...658
GENERAL...658
Air Compressor, Removal...658
Air Compressor, Installation...659
ENGINE SPECIFICATIONS...660
CYLINDER HEAD ASSEMBLY...660
Cylinder Head...660
Valve Guides...661
Inlet Valves...661
Exhaust Valves...662
Valve Springs...662
Tappets...662
Rocker Arm Shaft...663
Rocker Arms And Bushings...663
PISTON AND CONNECTIONG RODS...663
Pistons (Engine AR)...663
Pistons (Engine YG and YH)...663
Piston Rings (Engine AR)...663
Piston Rings (Engine YG and YH)...664
Piston Pins...664
Connecting Rods...664
Small End Bushings...665
Connecting Rod Bearings, Engines AR and YG...665
Connecting Rod Bearings, Engine YH...665
Piston Cooling Jets...665
CRANKSHAFT ASSEMBLY...665
Crankshaft...665
Main Bearings...666
Crankshaft Thrust Washers...666
Crankshaft Heat Treatment...666
Crankshaft Overhaul...666
TIMING CASE AND DRIVE ASSEMBLY...668
Camshaft...668
Camshaft Thrust Washer...668
Camshaft Gear...668
Gear For Fuel Injection Pump...668
Crankshaft Gear...668
Idler Gear And Hub...668
ENGINE BLOCK ASSEMBLY...669
Cylinder Block (Engine AR)...669
Cylinder Bore Specifications (Engine AR)...669
Cylinder Block (Engine YG And YH)...670
Cylinder Liner (Engine YG And YH)...670
Cylinder Liner Specifications (Partially Finished)...670
TURBOCHARGER...671
LUBRICATION SYSTEM...671
Oil Pump, Engine AR...671
Oil Pump, Engine YG And YH...671
Idler Gear for Oil Pump...671
Relief Valve...671
Oil Filter...672
FUEL SYSTEM...672
Lucas Fuel Injection Pump...672
Fuel Injector Codes...673
Fuel Pump, Engine AR...673
Fuel Pump, Engine YG And YH...673
Fuel Filter...674
COOLING SYSTEM...674
Coolant Pump...674
Thermostat...674
Fan Drive Housing...674
FLYWHEEL AND HOUSING...674
Limits for Flywheel "Run Out" and Alignment (Total Indicator Reading)...674
ELECTRICAL EQUIPMENT...674
Alternator...674
Starter Motor...674
Cold Start Aid...674
TORQUE SPECIFICATIONS...675
SPECIAL TORQUE SPECIFICATIONS...677
SPECIAL TOOLS...678
TROUBLESHOOTING...682
List of Possible Causes...683
700626...685
COOLING SYSTEM...685
INTRODUCTION...685
DESCRIPTION...685
RADIATOR...685
RADIATOR CAP...685
THERMOSTAT...685
WATER PUMP...686
FAN AND FAN SHROUD ...686
REPAIRS...686
COOLING SYSTEM CHECKS...686
Exhaust Leaks...686
RADIATOR...686
Checks...686
Cleaning The Radiator...686
Drain The Cooling System...688
Fill The Cooling System...688
WATER PUMP...688
Checks...688
THERMOSTAT...689
Checks...689
FAN AND FAN SHROUD ...689
TROUBLESHOOTING...690
8000231...691
INTRODUCTION...691
NOMENCLATURE, THREADS...691
STRENGTH IDENTIFICATION...692
TABLE 1. BOLTS AND SCREWS...692
TABLE 2. STUDS AND NUTS...693
TABLE 3. TORQUE NUTS...694
TABLE 4. TORQUE NUTS WITH NYLON INSERT...695
TABLE 5. TORQUE VALUES FOR INCH FASTENERS...696
TABLE 6. TORQUE VALUES FOR METRIC FASTENERS...697
8000341...700
PERIODIC MAINTENANCE...700
GENERAL...700
SERIAL NUMBER DATA...700
HOW TO MOVE A DISABLED LIFT TRUCK...700
How To Tow the Lift Truck...700
HOW TO PUT A LIFT TRUCK ON BLOCKS...701
How To Raise the Drive Tires...701
How To Raise the Steering Tires...701
MAINTENANCE SCHEDULE...703
MAINTENANCE PROCEDURES...706
EVERY 8 HOURS OR DAILY...706
HOW TO MAKE THE CHECKS WITH THE ENGINE STOPPED...706
Hydraulic System Oil...706
Engine Oil...708
Drive Belts...708
Cooling System...708
Air Filter...708
Fuel System...709
Primary Fuel Filter, Diesel Engine...709
Battery...709
Tires and Wheels...709
Forks...710
Forks, Adjustment...710
Forks, Removal And Installation...710
Inspection of Forks, Mast, And Lift Chains...711
Operator Restraint System...713
Safety Labels...714
HOW TO MAKE THE CHECKS WITH THE ENGINE RUNNING...714
Gauges, Lights, Horn, and Fuses...714
Oil Level, Powershift Transmission...714
Oil Level, Oil Clutch System, H3.50-5.00XL (H70-110XL)...715
Control Levers and Pedals...715
Lift System Operation...715
Inching/Brake Pedal...716
Service Brakes...716
Parking Brake...716
Steering System...716
EVRY 150 HOURS OR MONTHLY...716
THRUST SCREW FOR THE DIFFERENTIAL, H6.00-7.00XL (H135-155XL)...716
LIFT CHAINS, LUBRICATION...716
DRIVE SHAFTS...717
EVERY 350 HOURS OR TWO MONTHS...717
ENGINE OIL AND FILTER...717
DRIVE BELTS...718
Perkins Diesel Engine...718
GM V-6 Engine (Early Models)...718
GM V-6 Engine (Later Models)...719
HYDRAULIC TANK BREATHER, CLEAN AND CHECK...720
BRAKE FLUID...720
LIFT CHAINS, CHECK FOR WEAR...720
FORKS, CHECK FOR WEAR AND DAMAGE...721
MAST, LUBRICATION...721
CONTROL LEVERS AND PEDALS, LUBRICATION...721
STEERING AXLE, LUBRICATION...722
FUEL SYSTEM, CHECKS AND ADJUSTMENTS...722
Diesel Fuel System...722
LPG Carburetor (Early Models)...722
Gasoline Carburetor (Early Models)...723
Fuel Injection (Late Models)...723
EVERY 1000 HOURS OR SIX MONTHS...723
PCV VALVE, GM V-6...723
MANIFOLD HEAT VALVE, GM V-6 (EARLY MODELS)...723
CRANKCASE BREATHER, GM-V6...723
IGNITION SYSTEM (GM V-6)...723
VALVE CLEARANCE ADJUSTMENT...724
FUEL FILTER (REPLACEMENT), DIESEL ENGINE...724
REMOVE AIR FROM THE FUEL SYSTEM: PERKINS 1004-4 DIESEL ENGINE...724
Fuel Injection Pump With A Vent Tube...724
Fuel Injection Pump With A Vent Screw...725
REMOVE AIR FROM THE FUEL SYSTEM: PERKINS 4.2482 DIESEL ENGINE...726
CHECK THE OIL LEVEL IN THE TRANSMISSION...726
Manual Transmission, H3.50-5.00XL (H70-110XL)...726
Speed Reducer For The Powershift Transmission, H3.50-5.00XL (H70-110XL)...727
Manual Transmission, H6.00-7.00XL (H135-155XL)...727
Differential And Drive Axle For The Powershift Transmission, H6.00-7.00XL (H135-155XL...727
Differential, Speed Reducer, And Drive Axle For The Manual Transmission, H6.00-7.00XL (H135-155XL)...727
EVERY 2000 HOURS OR YEARLY...727
HYDRAULIC SYSTEM...727
Replace the Hydraulic Oil and Filter, H3.50-5.00XL (H70-110XL)...727
Replace the Hydraulic Oil and Filter, H6.00-7.00XL (H135-155XL)...728
CHANGE THE OIL AND REPLACE THE OIL FILTER, POWERSHIFT TRANSMISSION, ALL UNITS...728
CHANGE THE OIL, MANUAL TRANSMISSION, H3.50-5.00XL (H70-110XL)...728
CHANGE THE OIL, MANUAL TRANSMISSION, H6.00-7.00XL (H135-155XL)...728
CHANGE THE OIL, SPEED REDUCER, POWERSHIFT TRANSMISSION, H3.50-5.00XL (H70-110XL)...729
CHANGE THE OIL AND FILTER, OIL CLUTCH SYSTEM, H3.50-5.00XL (H70-110XL)...729
CHANGE THE OIL, DIFFERENTIAL AND DRIVE AXLE FOR THE POWERSHIFT TRANSMISSION, H6.00-7.00XL (H135-155XL)...729
CHANGE THE OIL, DIFFERENTIAL, SPEED REDUCER, AND DRIVE AXLE FOR MANUAL TRANSMISSION, H6.00-7.00XL (H135-155XL)...729
COOLING SYSTEM...730
WHEEL BEARINGS...730
Steering Wheels, lubrication...730
Drive Wheels, Lubrication...730
PCV VALVE, GM V-6...730
SERVICE BRAKES...730
LPG FILTER, REPLACEMENT...731
GASOLINE FUEL FILTER, REPLACEMENT...731
CHECK THE HOOD LATCH, H3.50-5.00XL (H70-110XL)...731
GENERAL PROCEDURES...732
SAFETY PROCEDURES WHEN WORKING NEAR THE MAST...732
LIFT CHAIN ADJUSTMENTS...734
FUEL INJECTORS...734
CHECK FOR LEAKS IN THE LIFT AND TILT SYSTEM...735
Check the Lift Cylinder for Leaks...735
Check the Tilt Cylinder for Leaks...735
WELDING REPAIRS...735
CHANGES TO THE OVERHEAD GUARD...736
WHEELS AND TIRES...737
Remove The Wheels From The Lift Truck...737
Remove The Wheel From The Tire...737
Install The Wheel In The Tire...739
Pneumatic Tires, Add Air To The Tires...740
Install the Wheels...740
SOLID RUBBER TIRES...741
Remove The Tire From The Wheel...741
Install The Tire On The Wheel...742
REFERENCE TABLE...743
8000342...744
8000343...752
FIGURE 1. ELECTRICAL SCHEMATIC (GASOLINE/LPG, EARLY PRODUCTION)...752
FIGURE 2. ELECTRICAL SCHEMATIC (GASOLINE/LPG, LATER PRODUCTION)...754
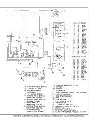
FIGURE 3. ELECTRICAL SCHEMATIC (DIESEL, PERKINS 4.2482)...756
FIGURE 4. ELECTRICAL SCHEMATIC (DIESEL, PERKINS 1004-4, EARLY PRODUCTION)...758
FIGURE 5. ELECTRICAL SCHEMATIC (DIESEL, PERKINS 1004-4, LATER PRODUCTION)...760
FIGURE 6. HYDRAULIC SCHEMATIC...762
FIGURE 7. HYDRAULIC SCHEMATIC, POWERSHIFT TRANSMISSION WITH MANUAL CONTROL...763
FIGURE 8. HYDRAULIC SCHEMATIC, POWERSHIFT TRANSMISSION WITH MONTROL PEDAL...764
FIGURE 9. WIRING DIAGRAM, BACK-UP ALARM...765
8000494...766
900348...780
INTRODUCTION...780
GENERAL...780
DESCRIPTION AND OPERATION...780
Fuel Tank...781
Fuel Filter and Fuel Valve Unit...781
Vaporizer...782
Carburetor...783
Governor...784
REPAIRS...786
LPG TANK...786
Removal...786
Installation...786
HYDROSTATIC RELIEF VALVE...786
Removal and Installation...786
FILTER UNIT...788
Replacement Of The Fuel Filter Element...788
Replacement of the Diaphragm and Fuel Valve ...788
REPLACEMENT OF THE HOSES...788
VAPORIZER...788
Removal...788
Vaporizer Disassembly...790
Cleaning...790
Inspection...790
Vaporizer Assembly...790
Installation...792
CARBURETOR...792
Removal...792
Disassembly...792
Cleaning...793
Assembly...793
Installation...793
GOVERNOR...793
CHECKS AND ADJUSTMENTS...794
CHECK THE FILTER UNIT...794
CHECK THE VAPORIZER...794
Pressure Reducer Valve...794
Vapor Valve...794
ADJUST THE CARBURETOR...795
Idle Mixture...795
Idle Speed ...795
Power Mixture...795
ADJUST THE THROTTLE LINKAGE...795
TROUBLESHOOTING...796
G005 (H70-110XL)...799
100345...800
THE FRAME...800
GENERAL...800
DESCRIPTION...800
REPAIRS...800
COUNTERWEIGHT...800
Removal...800
COUNTERWEIGHT...801
Installation...801
HOOD...801
Removal...801
HOOD...801
Installation...801
OVERHEAD GUARD...802
Removal...802
Installation...802
OPERATOR RESTRAINT SYSTEM...802
RADIATOR...802
Removal...802
Installation...803
EXHAUST SYSTEM...803
Muffler Replacement...803
ENGINE...803
Removal...803
Installation...806
FUEL AND HYDRAULIC TANKS...807
Inspection...807
Repairs, Small Leaks...807
Repairs, Large Leaks...807
Cleaning...807
Other Methods Of Preparation For Repair...808
SAFETY LABELS...809
CAB...809
Cab Repalacement...809
Window Repalcement...809
Windshield Wipers, Heater and Fan...812
Material Specifications For Cab Windows...812
Cab Heater Hoses...812
1200334...813
INTRODUCTION...813
General...813
Description...813
REPAIRS...815
Removal and Disassembly...815
Cleaning and Inspection...816
Assembly and Installation...817
CHECKS AND ADJUSTMENTS...819
Adjusting the Clutch Pedal and Linkage...819
Adjusting the By-pass Valve for Cold Oil...819
TROUBLESHOOTING...820
1300335...822
INTRODUCTION...822
General...822
Description...822
Operation...822
REPAIRS...824
Removal...824
Disassembly...825
Cleaning...827
Inspection...828
Assembly...828
Installation...839
CHECKS AND ADJUSTMENTS...840
Adjusting The Shift Linkage H3.50-5.00XL (H70-110XL)...840
Adjusting The Shift Linkage S6.00-7.00XL (S135-155XL)...842
Adjusting The Clutch Pedal And Linkage...842
TROUBLESHOOTING...844
SPECIFICATIONS...846
1300336...847
DESCRIPTION...847
GENERAL...847
MECHANICAL DESCRIPTION...847
TORQUE CONVERTER...847
OIL LAMP...848
SHAFT AND CLUTCH ASSEMBLIES...848
Input Shaft...849
Forward Clutch Shaft...849
Clutch Assemblies...849
Output Gear...850
HYDRAULIC OPERATION...850
TORQUE CONVERTER...850
SHAFT ASSEMBLIES...851
CONTROL VALVE...853
General...853
System Regulator...853
Clutch Pressure Regulator...853
Torque Converter Regulator...854
Inching Spool...854
Direction Spool, Manual Control...854
Drain Spool...855
Accumulator...855
Modulation Spool...856
LUBRICATION CIRCUIT...857
MONOTROL PEDAL...857
OIL FLOW DIAGRAMS...857
Neutral...857
Forward...857
Forward-Inching...857
Reverse...858
1300337...863
REPAIRS ...863
GENERAL...863
REMOVAL...863
TRANSMISSION, DISASSEMBLY...865
Input Shaft, Disassembly...866
Forward Shaft, Disassembly...868
Cleaning and Inspection...869
TRANSMISSION, ASSEMBLY...870
Forward Shaft, Assembly...870
Input Shaft, Assembly...872
Assembly...874
Installation...877
CONTROL VALVE...878
Removal...878
Disassembly...879
Assembly...879
Installation...881
THROTTLE PEDAL...881
MONOTROL PEDAL...881
Removal and Disassembly...881
Assembly and Installation...881
CHECKS AND ADJUSTMENTS...884
STALL TEST...884
ADJUST THE LINKAGE FOR THE INCHING PEDAL...885
Linkage For Models With An Inching Pedal And A Brake Pedal...885
Linkage For ModelsWith One Inching/Brake Pedal...887
ADJUST THE LINKAGE FOR THE DIRECTION CONTROL LEVER...888
Earlier Production...888
Later Production...889
CHECK THE OIL PRESSURE FOR THE TRANSMISSION...890
System Pressure Check Port...891
Torque Converter Check Port...891
Clutch Pressure Check Port...892
Inching Pressure...892
Solenoid Check Ports (Monotrol Control Only)...892
Lubrication Pressure Check Ports...892
TROUBLESHOOTING...893
1300346...896
INTRODUCTION...896
GENERAL...896
DESCRIPTION...896
REPAIRS...896
REMOVAL...896
DISASSEMBLY...896
CLEANING...899
INSPECTION...899
ASSEMBLY...899
Pinion Assembly...899
Differential...900
INSTALLATION...906
TROUBLESHOOTING...907
SPECIFICATIONS...908
1400361...909
INTRODUCTION...909
GENERAL...909
DESCRIPTION...909
REPAIRS...910
REMOVAL...910
Lift Trucks With A Manual Transmission...910
Lift Trucks With A Powershift Transmission...911
DISASSEMBLY...912
CLEANING...912
INSPECTION...912
ASSEMBLY...912
INSTALLATION...913
Lift Trucks With A Manual Transmission...913
Lift Trucks With A Powershift Transmission...914
TROUBLESHOOTING...915
SPECIFICATIONS...915
1600326...916
General...918
Description...918
Steering Axle Assembly Repair...918
Steering Axle H3.50-5.00XL (H70-110XL) and S/E3.50-5.50XL (S/E70-120XL)...918
Remove...918
Install...919
Steering Axle H6.00-7.00XL (H135-155XL), H8.00-16.00XL (H165-360XL), and H8.00-16.00XM (H170-360HD)...920
Remove...920
Install...921
Wheels and Hubs Repair (All Units)...922
Remove and Disassemble...922
Clean...922
Assembly and Install...922
Spindles and Bearings Repair (All Units)...924
Remove...924
Clean...924
Assemble and Install...924
Tie Rods Repair (All Units)...925
Remove...925
Clean...925
Install...925
Steering Cylinder Repair...927
Remove and Disassemble...927
Clean and Inspect...927
Assemble and Install...927
Troubleshooting...928
160054...931
INTRODUCTION...931
GENERAL...931
DESCRIPTION...931
OPERATION...931
REPAIRS...931
STEERING WHEEL AND COLUMN ASSEMBLY...931
TYPE "A" STEERING COLUMN ASSEMBLY...933
Removal And Disassembly...933
Assembly And Installation...933
TYPE "A" STEERING COLUMN...934
TYPE "A" STEERING COLUMN...935
TYPE "B" STEERING COLUMN...936
Removal And Disassembly...936
Assembly And Installation...936
TYPE "B" STEERING COLUMN...937
Disassembly of Steering Control Unit...938
Cleaning of Steering Control Unit...938
Assembly of Steering Control Unit...940
CHECKS AND ADJUSTMENTS...943
REMOVE AIR FROM THE SYSTEM...943
TROUBLESHOOTING...944
1800338...945
...945
...946
...947
...948
...949
...950
...951
...952
...953
...954
...955
...956
...957
...958
...959
...960
...961
...962
...963
...964
...965
...966
...967
...968
1900333...969
INTRODUCTION...969
GENERAL...969
DESCRIPTION AND OPERATION...969
Hydraulic Pump...969
Main Control Valve...970
Steering Control Unit...972
Brake Booster...972
REPAIRS...972
HYDRAULIC PUMP...972
Removal...972
Disassembly...973
Cleaning and Inspection...973
Assembly...973
Installation...974
Adjust the Flow Divider...974
SPECIFICATIONS...974
TROUBLESHOOTING...975
1900339...977
INTRODUCTION...977
GENERAL...977
DESCRIPTION...977
REPAIRS...979
REMOVAL AND DISASSEMBLY...979
CLEANING...979
INSPECTION...979
ASSEMBLY AND INSTALLATION...980
TROUBLESHOOTING...981
GENERAL...981
190097...982
INTRODUCTION...982
DESCRIPTION...982
OPERATION...982
Flow Control Valve...984
Relief Valve...984
REPAIRS...985
REMOVAL...985
DISASSEMBLY...985
CLEANING...987
INSPECTION...987
ASSEMBLY...988
INSTALLATION...989
CHECKS AND ADUSTMENTS...990
CHECK THE OUTPUT OF THE PUMP...990
CHECK FOR AIR IN THE HYDRAULIC SYSTEM...990
TROUBLESHOOTING...992
2200106...995
General...997
Description and Operation...997
Starter Repair...999
Remove...999
Disassemble...999
Clean...1000
Assemble...1000
Install...1001
General Checks and Adjustments...1001
Troubleshooting...1004
2200143...1008
INTRODUCTION...1008
GENERAL...1008
DESCRIPTION...1008
GENERAL...1008
STEERING COLUMN GAUGES, METERS AND INDICATORS...1011
LED DISPLAY PANEL...1011
Battery Discharge Indicators...1011
Brush Wear Indicators...1012
Motor Temperature Indicators...1013
"LX" SERIES DISPLAY PANEL...1014
Hourmeter Functions...1015
Battery Indicator Function...1015
Status Code Function...1015
"ZX" SERIES DISPLAY PANELS...1015
Display Panel...1016
Basic Display Panels...1016
Performance Display...1018
Brush Wear Indicators...1021
CHECKS AND ADJUSTMENTS...1021
GENERAL...1021
REPLACEMENT...1022
GENERAL...1022
METER REPLACEMENT...1022
SENDER REPLACEMENT...1023
Fuel Level Sender...1023
Pressure And Temperature Sender...1023
I.T.W. DISPLAY PANEL...1024
Removal...1024
DISPLAY PANELS FOR THE EV - 100/200ZX MOTOR CONTROLLERS, COLUMN MOUNT...1025
Removal...1025
Replacing Display Panel Assembly...1025
Indicator LEDs...1025
Battery Indicators...1025
Digital Display (Performance Disply Panel Only)...1025
Status Code Or Performance Level Switches And Indicator LEDs (Performance Display Panel Only)...1025
Replacing Parts Of The Basic Display Panel...1026
Replacing Parts Of The Performance Display Panel...1028
DISPLAY PANELS FOR THE EV-100/200ZX MOTOR CONTROLLERS, DASH MOUNT...1028
Removal And Replacement...1028
SPECIFICATIONS...1029
TROUBLESHOOTING...1030
2200144...1031
ELECTRICAL WARNING DEVICES...1031
GENERAL...1031
DESCRIPTION...1031
Operator Controlled Horns...1031
System Warning Lights, Buzzers and Bells...1031
Reverse Warning Horns...1032
Warning Lights...1032
REPLACEMENT...1033
General...1033
Replacing Horns or Bells...1033
Replacing Horn Relay or Buzzer...1033
Replacing Warning Lights...1033
Light Assemblies...1034
Replacing Flashing Units...1034
22002...1035
General...1037
Description...1037
Alternator Repair...1039
Alternator Type A...1039
Remove and Disassemble...1039
Clean...1040
Assemble...1040
Install...1041
Alternator Type B...1044
Remove and Disassemble...1044
Clean...1044
Assemble...1045
Install...1046
General Check and Adjustment...1047
Low Output Check (Type A or Type B)...1047
High Output Check (Type A or Type B)...1049
Brushes Circuit Check...1050
Delco Alternators...1050
Motorola Alternators...1051
Diodes Check...1052
Diodes Bridge Check...1052
Delco and Leece-Neville Alternators...1052
Motorola Alternators...1052
Rotor Field Winding Check...1053
Stator Windings Check...1054
Voltage Regulator Check...1054
Troubleshooting...1055
2200463...1057
...1057
...1058
...1059
...1060
...1061
...1062
...1063
...1064
...1065
...1066
...1067
...1068
...1069
...1070
...1071
...1072
...1073
...1074
...1075
...1076
...1077
...1078
...1079
...1080
...1081
...1082
...1083
...1084
...1085
...1086
...1087
...1088
...1089
...1090
...1091
...1092
600412...1093
PERKINS DIESEL ENGINES, SERIES 1000...1093
1.1 GENERAL...1093
GENERAL SAFETY RULES...1093
Viton Seals...1093
1.2 DESCRIPTION...1096
1.3 Engine Serial Number Codes...1096
1.4 Engine Data...1096
1.5 1004–4 ENGINE...1097
1.6 1004–4T ENGINE...1097
1.7 1006–6 ENGINE...1097
1.8 1006–6T ENGINE...1097
1.9 REMOVAL AND INSTALLATION...1097
CYLINDER HEAD ASSEMBLY...1098
1.10 VALVE COVER...1098
1.11 Removal...1098
1.12 Installation...1098
1.13 ROCKER ARM ASSEMBLY...1098
1.14 Removal...1098
1.15 Installation...1098
1.16 Disassembly...1099
1.17 Inspection...1099
1.18 Assembly...1099
1.19 VALVE CLEARANCE ADJUSTMENTS...1099
1.20 Four Cylinder Engines...1100
1.21 Six Cylinder Engines...1100
1.22 VALVE SPRINGS...1100
1.23 CYLINDER HEAD ASSEMBLY...1102
1.24 Removal...1102
1.25 Installation...1103
1.26 VALVES AND VALVE SPRINGS...1106
1.27 Removal...1106
1.28 Inspection...1107
1.29 Installation...1107
1.30 VALVE GUIDES...1107
1.31 Inspection...1107
1.32 Removal...1108
1.33 Installation...1108
1.34 CYLINDER HEAD AND VALVE SEATS...1108
1.35 Inspection...1108
1.36 Repair...1109
1.37 Installation Of New Valve Seats...1109
PISTON AND CONNECTING ROD ASSEMBLIES...1110
1.38 ROD BEARINGS...1110
1.39 Removal...1110
1.40 Installation...1111
1.41 PISTON AND CONNECTING ROD ASSEMBLY...1111
1.42 Service Note...1111
1.43 Removal...1111
1.44 Installation...1112
1.45 PISTON RINGS...1113
1.46 Removal...1113
1.47 Inspection...1113
1.48 Installation...1114
1.49 PISTON AND CONNECTING ROD...1115
1.50 Disassembly...1115
1.51 Inspection...1115
1.52 Installation...1115
1.53 PISTON COOLING JETS...1116
1.54 Removal...1116
1.55 Installation...1116
CRANKSHAFT ASSEMBLY...1117
1.56 GENERAL...1117
1.57 CRANKSHAFT PULLEY...1117
1.58 Removal, Engines AA and AB...1117
1.59 Installation, Engines AA and AB...1117
1.60 Removal, Engines YA and YB...1117
1.61 Installation, Engines YA and YB...1117
1.62 REAR OIL SEAL...1118
1.63 Replacement...1118
1.64 MAIN BEARINGS...1119
1.65 Removal...1119
1.66 Installation...1119
1.67 THRUST WASHERS...1120
1.68 Check The Axial Movement Of The Crankshaft...1120
1.69 Removal...1121
1.70 Installation...1121
1.71 CRANKSHAFT...1121
1.72 Removal...1121
1.73 Inspection...1122
1.74 Installation...1122
TIMING CASE AND TIMING GEARS...1124
1.75 GENERAL...1124
1.76 TIMING CASE COVER...1124
1.77 Removal...1124
1.78 Installation...1124
1.79 FRONT OIL SEAL...1125
1.80 Removal...1125
1.81 Installation...1125
1.82 IDLER GEAR AND HUB...1125
1.83 Removal...1125
1.84 Installation...1126
1.85 GEAR FOR THE FUEL INJECTION PUMP OR THE CAMSHAFT GEAR...1127
1.86 Removal...1127
1.87 Installation...1127
1.88 CRANKSHAFT GEAR...1128
1.89 Removal...1128
1.90 Installation...1128
1.91 TIMING CASE...1128
1.92 Removal...1128
1.93 Installation...1128
1.94 CAMSHAFT AND TAPPETS...1129
1.95 Removal...1130
1.96 Installation...1130
ENGINE BLOCK ASSEMBLY...1131
1.97 DESCRIPTION...1131
1.98 ENGINE BLOCK...1131
1.99 Disassembly...1131
1.100 Inspection...1132
1.101 Assembly...1132
1.102 CYLINDER LINER...1132
1.103 Inspection...1132
1.104 Hone...1133
1.105 Removal...1133
1.106 Installation...1134
TURBOCHARGER, ENGINES AB AND YB...1135
1.107 GENERAL...1135
1.108 Removal...1135
1.109 Installation...1136
1.110 Clean The Impeller And Compressor Housing...1136
LUBRICATION SYSTEM...1137
1.111 GENERAL...1137
1.112 OIL FILTER, REPLACEMENT...1137
1.113 OIL SUMP...1138
1.114 Removal...1138
1.115 Installation...1138
1.116 OIL PUMP...1138
1.117 Removal...1138
1.118 Inspection...1139
1.119 Installation...1139
1.120 RELIEF VALVE...1140
1.121 Removal...1140
1.122 Disassembly...1140
1.123 Inspection...1141
1.124 Installation...1141
FUEL SYSTEM...1141
1.125 DESCRIPTION...1141
1.126 CAV FUEL INJECTION PUMP...1142
1.127 Removal...1142
1.128 Installation...1142
1.129 CAV FUEL INJECTION PUMP, CHECKS AND ADJUSTMENTS...1143
1.130 Timing Gear Marks...1143
1.131 How To Set Number 1 Piston To TDC On The Compression Stroke...1144
1.132 Check The Valve Timing...1144
1.133 Check The Timing Of The Fuel Injection Pump...1145
1.134 Check The Timing Mark Of The Fuel Injection Pump...1145
1.135 Check The Engine Timing Mark...1146
1.136 REMOVE AIR FROM THE FUEL SYSTEM...1147
1.137 Fuel Injection Pump With Vent Tube...1147
1.138 Fuel Injection Pump With Vent Screw...1148
1.139 FUEL FILTER (REPLACEMENT)...1149
1.140 FUEL INJECTORS...1149
1.141 Removal...1149
1.142 Inspection...1150
1.143 Installation...1151
1.144 FUEL PUMP...1151
1.145 Removal...1151
1.146 Disassembly...1151
1.147 Assembly...1152
1.148 Installation...1152
1.149 Test...1153
COOLING SYSTEM...1153
1.150 GENERAL...1153
1.151 THERMOSTAT...1153
1.152 Replacement...1153
1.153 COOLANT PUMP...1154
1.154 Removal...1154
1.155 Disassembly...1154
1.156 Assembly...1155
1.157 Installation...1155
1.158 FAN AND FAN DRIVE...1155
1.159 Removal...1155
1.160 Disassembly...1155
1.161 Assembly...1156
1.162 Installation...1156
1.163 OIL COOLER...1156
1.164 Removal, Engine AB...1156
1.165 Removal, Engines YA and YB...1156
1.166 Disassembly And Assembly...1157
1.167 Installation, Engine AB...1157
1.168 Installation, Engines YA and YB...1158
1.169 By–Pass Valve, Oil Cooler...1158
FLYWHEEL AND FLYWHEEL HOUSING...1158
1.170 GENERAL...1158
1.171 FLYWHEEL...1158
1.172 Removal...1158
1.173 Ring Gear (Replacement)...1158
1.174 Installation...1158
1.175 FLYWHEEL HOUSING...1159
1.176 Removal...1159
1.177 Installation...1159
ELECTRICAL EQUIPMENT...1160
1.178 DRIVE BELTS...1160
1.179 ALTERNATOR...1161
1.180 STARTER MOTOR...1161
1.181 Removal...1161
1.182 Installation...1161
1.183 COLD START AID...1161
AIR COMPRESSOR, ENGINES YA AND YB...1161
1.184 GENERAL...1161
1.185 Air Compressor, Removal, WABCO...1161
1.186 Compressor Drive, Inspection...1162
1.187 Air Compressor, Installation, WABCO...1162
1.188 Compressor Drive, Disassembly, WABCO...1162
1.189 Compressor Drive, Assembly, WABCO...1163
1.190 Air Compressor, Removal, BENDIX...1163
1.191 Air Compressor, Installation, BENDIX...1164
1.192 Compressor Drive, Disassembly, BENDIX...1165
1.193 Compressor Drive, Assembly, BENDIX...1165
ENGINE SPECIFICATIONS...1167
1.194 CYLINDER HEAD ASSEMBLY...1167
1.195 Cylinder Head...1167
1.196 Valve Guides...1167
1.197 Inlet Valves...1168
1.198 Exhaust Valves...1168
1.199 Double Valve Springs To Outer...1168
1.200 Double Valve Springs To Inner...1168
1.201 Single Valve Springs...1168
1.202 Tappets...1168
1.203 Rocker Arm Shaft...1168
1.204 Rocker Arms And Bushings...1169
1.205 PISTON AND CONNECTING RODS...1169
1.206 Pistons, Engines AA And YA...1169
1.207 Pistons, Engines AB And YB...1169
1.208 Piston Rings, Engines AA And YA...1169
1.209 Piston Rings, Engines AB And YB...1169
1.210 Connecting Rods, Engines AB And YB...1170
1.211 Connecting Rods, Engines AB And YB...1170
1.212 Piston Pins, Engines AA And YA...1170
1.213 Piston Pins, Engines AB and YB...1170
1.214 Small End Bushings, Engines AA And YA...1170
1.215 Small End Bushings, Engines AB And YB...1170
1.216 Connecting Rod Bearings, Engines AA And YA...1171
1.217 Connecting Rod Bearings, Engines AB And YB...1171
1.218 Piston Cooling Jets, Engines AB And YB...1171
1.219 CRANKSHAFT ASSEMBLY...1171
1.220 Crankshaft...1171
1.221 Crankshaft Heat Treatment...1171
1.222 Crankshaft Overhaul...1171
1.223 Main Bearings...1173
1.224 Crankshaft Thrust Washers...1173
1.225 TIMING CASE AND DRIVE ASSEMBLY...1173
1.226 Camshaft...1173
1.227 Camshaft Thrust Washer...1173
1.228 Camshaft Gear...1174
1.229 Gear For Fuel Injection Pump...1174
1.230 Crankshaft Gear...1174
1.231 Idler Gear And Hub...1174
1.232 ENGINE BLOCK ASSEMBLY...1174
1.233 Engine Block...1174
1.234 Cylinder Liners...1174
1.235 TURBOCHARGER...1175
1.236 LUBRICATION SYSTEM...1175
1.237 Oil Pump, Engines AA And AB...1175
1.238 Oil Pump, Engines YA And YB...1175
1.239 Relief Valve...1175
1.240 Oil Filter...1175
1.241 FUEL SYSTEM...1175
1.242 Cav Fuel Injection Pump...1175
1.243 FUEL INJECTORS...1176
1.244 Fuel Pump, Engines AA And AB...1177
1.245 Fuel Pump, Engines YA And YB...1177
1.246 Fuel Filter...1177
1.247 COOLING SYSTEM...1177
1.248 Coolant Pump...1177
1.249 Thermostat...1178
1.250 Fan Drive Housing...1178
1.251 FLYWHEEL AND HOUSING...1178
1.252 Limits for flywheel ''run out'' and alignment (total indicator reading)...1178
1.253 ELECTRICAL EQUIPMENT...1178
1.254 Alternator...1178
1.255 Starter Motor...1178
1.256 Cold Start Aid...1178
TORQUE SPECIFICATIONS...1179
SPECIAL TOOLS...1180
600590...1184
GM 4.3 LITRE V-6...1184
INTRODUCTION...1184
DESCRIPTION...1184
ENGINE, REMOVAL AND INSTALLATION ...1185
CYLINDER HEAD...1185
Removal And Disassembly...1185
Cleaning And Inspection...1185
Repairs, Valve Guides and Seats...1185
Repairs, Valves ...1186
Repairs, Valve Seats...1186
Valve Springs...1187
Studs For The Rocker Arms (Early Models)...1188
Studs For The Rocker Arms (Late Models)...1189
Assembly And Installation...1189
CYLINDER BLOCK, CLEANING AND INSPECTION...1191
PISTON BORE PREPARATION...1191
ENGINE MOUNTS...1191
LUBRICATION SYSTEM...1191
Oil Pump, Removal and Disassembly...1191
Cleaning and Inspection...1192
Oil Pump, Assembly and Installation...1192
Oil Sump, Installation...1192
TIMING COVER, TIMING SPROCKETS, CAMSHAFT AND VALVE LIFTERS...1193
Timing Cover, Removal...1193
Installation...1194
Timing Sprockets, Removal...1195
Timing Sprockets, Installation...1195
Camshaft, Removal...1195
Camshaft, Inspection...1195
Camshaft, Installation...1195
Balance Shaft, Removal...1196
Balance Shaft, Installation...1197
Hydraulic Valve Lifters, Removal...1198
Hydraulic Valve Lifters, Disassembly...1198
Hydraulic Valve Lifters, Cleaning And Inspection...1198
Hydraulic Valve Lifters, Assembly...1199
Hydraulic Valve Lifters, Installation...1199
CRANKSHAFT...1200
Removal...1200
Inspection and Repair...1200
How To Check The Clearance Between The Main Bearings And Their Journals...1201
Installation...1202
PISTON AND CONNECTING ROD ASSEMBLIES...1203
Connecting Rod Bearings, Replacement...1203
Piston And Connecting Rod Assemblies, Removal...1204
Disassembly...1204
Piston, Cleaning And Inspection...1204
Cylinder Bores, Inspection And Repair...1205
Piston Rings...1206
Assembly...1206
Piston And Connecting Rod Assemblies, Installation...1207
FLYWHEEL AND FLYWHEEL HOUSING...1207
Flywheel Repairs...1207
Flywheel, Installation ...1207
Flywheel Housing...1208
Engine Adapter...1208
COOLANT PUMP...1208
THERMOSTAT...1208
FAN MOUNT, EARLY MODELS...1208
FAN MOUNT ASSEMBLY, LATE MODELS...1209
DRIVE BELT, INSTALLATION...1210
CHECKS AND ADJUSTMENTS...1212
VALVE CLEARANCE ADJUSTMENT, EARLY MODELS...1212
VALVE CLEARANCE ADJUSTMENT, NEW MODELS...1212
CHECK THE COMPRESSION...1212
ENGINE SPECIFICATIONS...1213
Engine Data...1213
Engine Data...1213
Cylinder head...1213
Hydraulic Valve Lifter...1213
Camshaft...1213
Pistons...1213
Crankshaft...1214
Connecting Rods...1214
Connecting Rods...1214
Balance Shaft...1214
Cooling System...1214
Lubrication System...1214
TORQUE SPECIFICATIONS...1215
TROUBLESHOOTING...1216
600705...1219
General...1221
General Safety Rules...1221
Description...1222
Engine Serial Number Codes...1225
Engine Data...1225
Engine Removal and Installation...1227
Lift Engine...1227
Cylinder Head Assembly Repair...1227
Valve Cover...1227
Remove...1227
Install...1228
Rocker Arm Assembly...1228
Remove...1228
Install...1228
Disassemble...1228
Inspect...1228
Assemble...1229
Valve Clearance Adjustments...1229
Four-Cylinder Engines...1230
Six-Cylinder Engines...1230
Valve Springs...1230
Cylinder Head Assembly...1232
Remove...1232
Install...1234
Valves and Valve Springs...1238
Remove...1238
Inspect...1238
Install...1239
Valve Guides...1239
Inspect...1239
Remove...1240
Install...1240
Cylinder Head and Valve Seats...1240
Inspect...1240
Repair...1240
New Valve Seat, Install...1240
Piston and Connecting Rod Assemblies Repair...1242
Rod Bearings...1242
Remove...1243
Install...1243
Piston and Connecting Rod Assembly...1244
Service Note...1244
Remove...1244
Install...1245
Piston Rings...1246
Remove...1246
Inspect...1246
Install...1246
Piston and Connecting Rod...1247
Disassemble...1247
Inspect...1248
How to Select Correct Replacements...1248
Install...1249
Piston Cooling Jets...1249
Remove...1249
Install...1250
Crankshaft Assembly Repair...1250
General...1250
Crankshaft Pulley...1251
Engine AR, Remove...1251
Engine YG and YH, Remove...1251
Inspect...1252
Engine AR, Install...1252
Engines YG and YH, Install...1252
Rear Oil Seal...1253
Replace...1253
Main Bearings...1254
Remove...1254
Inspect...1255
Install...1255
Thrust Washers...1255
Crankshaft Axial Movement, Check...1255
Remove...1256
Install...1256
Crankshaft...1257
Remove...1257
Inspect...1257
Install...1257
Flywheel...1259
Remove...1259
Ring Gear, Replace...1259
Install...1259
Flywheel Housing...1260
Remove...1260
Install...1260
Timing Case and Timing Gears Repair...1261
General...1261
Timing Case Cover...1261
Remove...1261
Install...1262
Front Oil Seal...1262
Remove...1262
Install...1262
Crankshaft Pulley Wear Sleeve...1263
Install...1263
Idler Gear and Hub...1263
Remove...1263
Install...1264
Air Compressor Drive, Bendix...1265
Disassemble...1265
Assemble...1266
Fuel Injection Pump Gear...1266
Remove...1267
Install...1267
Camshaft Gear...1268
Remove...1268
Install...1268
Crankshaft Gear...1269
Remove...1269
Install...1269
Timing Case...1269
Remove...1269
Install...1270
Camshaft and Tappets...1271
Remove...1271
Install...1271
Cylinder Block Assembly Repair...1272
Description...1272
Cylinder Block...1272
Disassemble...1272
Inspect...1273
Assemble...1273
Cylinder Bore (Four-Cylinder Engines)...1274
Cylinder Liner (Six-Cylinder Engines)...1274
Inspect...1274
Cylinder Liner Condition, Check...1274
Remove...1275
Service Liner, Install...1276
Partially Finished Liner, Install...1277
Engine Timing...1278
Description...1278
How to Set Number One Piston to TDC on Compression Stroke...1279
How to Set Number One Piston to TDC on Compression Stroke (Alternate Procedure)...1280
Valve Timing, Check...1280
Fuel Injection Pump Timing, Check...1281
Turbocharger - Engine YH Repair...1282
General...1282
Remove...1282
Install...1282
Impeller and Compressor Housing, Clean...1283
Lubrication System Repair...1284
General...1284
Oil Filter, Replace...1284
Filter Head...1285
Remove and Install...1285
Oil Sump...1285
Remove...1285
Install...1286
Oil Pump...1286
Remove...1286
Inspect...1286
Install...1287
Relief Valve...1287
Remove...1287
Disassemble...1288
Inspect...1288
Assemble...1288
Install...1288
Idler Gear Shaft, Replace...1289
Remove...1289
Remove (Alternative)...1289
Install...1290
Install (Alternative)...1290
Install (Alternative for Four-Cylinder Engines Only)...1291
Fuel System Repair...1291
Description...1291
Fuel Injection Pump...1292
Remove...1292
Install...1293
Check and Adjust...1294
Fuel System, Remove Air...1294
Fuel Filter, Replace...1295
Canister Type...1296
Quick Release Canister Type...1296
Fuel Injectors...1297
Remove...1297
Inspect...1298
Install...1298
Fuel Pump...1299
Remove...1299
Disassemble...1299
Assemble...1299
Install...1300
Test...1300
Cooling System Repair...1301
General...1301
Thermostat...1301
Remove...1301
Install...1301
Test...1302
Coolant Pump...1302
Remove...1302
Disassemble...1302
Assemble...1304
Install...1306
Fan and Fan Drive...1307
Remove...1307
Install...1307
Oil Cooler (Six-Cylinder Engines)...1308
Remove...1308
Disassemble and Assemble...1308
Install...1308
Oil Cooler By-Pass Valve...1308
Electrical Equipment Repair...1309
Drive Belts...1309
Alternator...1310
Remove...1310
Install...1310
Starter Motor...1310
Remove...1310
Install...1310
Cold Start Aid...1310
Air Compressor - Engines YG and YH...1310
General...1310
Repair...1311
Remove...1311
Install...1311
Engine Specifications...1313
Cylinder Head Assembly...1313
Piston and Connecting Rods...1317
Crankshaft Assembly...1319
Crankshaft Overhaul...1321
Timing Case and Drive Assembly...1323
Engine Block Assembly...1324
Turbocharger...1327
Lubrication System...1327
Fuel System...1328
Cooling System...1330
Flywheel and Housing...1330
Electrical Equipment...1330
Torque Specifications...1331
Cylinder Head Assembly...1331
Piston and Connecting Rod Assemblies...1331
Crankshaft Assembly...1331
Timing Case and Drive Assembly...1331
Turbocharger...1331
Lubrication System...1331
Fuel System...1332
Cooling System...1332
Flywheel ...1332
Auxiliary Equipment...1332
Special Torque Specifications...1333
Flywheel and Housing...1333
Turbocharger...1333
Electrical Equipment...1333
Auxiliary Equipment...1333
Special Tools...1333
Troubleshooting...1338
700626...1342
General...1344
Description...1345
Radiator...1345
Radiator Cap...1345
Thermostat...1345
Water Pump...1346
Fan and Fan Shroud...1346
Cooling System Checks...1346
Radiator...1346
Thermostat...1346
Water Pump...1347
Exhaust Leaks...1347
Fan and Fan Shroud...1347
Radiator Cleaning...1347
Drain...1347
Clean...1347
Fill...1348
Troubleshooting...1349
8000231...1351
General...1353
Nomenclature, Threads...1353
Strength Identification...1354
Fastener Torque Tables...1358
Conversion Table...1360
8000341...1362
PERIODIC MAINTENANCE...1362
GENERAL...1362
SERIAL NUMBER DATA...1362
HOW TO MOVE A DISABLED LIFT TRUCK ...1362
How To Tow the Lift Truck...1362
HOW TO PUT A LIFT TRUCK ON BLOCKS...1363
How To Raise the Drive Tires...1363
How To Raise the Steering Tires...1363
MAINTENANCE SCHEDULE...1365
MAINTENANCE PROCEDURES EVERY 8 HOURS OR DAILY...1368
HOW TO MAKE CHECKS WITH THE ENGINE STOPPED...1368
Hydraulic System Oil...1368
Engine Oil...1370
Drive Belts...1370
Cooling System...1370
Air Filter...1370
Fuel System...1371
Primary Fuel Filter, Diesel Engine...1371
Battery...1371
Tires and Wheels...1371
Forks...1372
Forks, Adjustment...1372
Forks, Removal And Installation...1372
Inspection Of Forks, Mast, and Lift Chains...1373
Operator Restraint System...1375
Safety Labels...1376
HOW TO MAKE THE CHECKS WITH THE ENGINE RUNNING...1376
Gauges, Lights, Horns, and Fuses...1376
Oil Level, Powershift Transmission...1376
Oil Level, Oil Clutch System, H3.50-5.00Xl (H70-110XL)...1377
Control Levers and Pedals...1377
Lift System Operation...1377
Inching/Brake Pedal...1378
Service Brakes...1378
Parking Brake...1378
Steering System...1378
EVERY 150 HOURS OR MONTHLY...1378
THRUST SCREW FOR THE DIFFERENTIAL, H6.00-7.00XL (H135-155XL)...1378
LIFT CHAINS, LUBRICATION...1378
DRIVE SHAFTS...1379
EVERY 350 HOURS OR TWO MONTHS...1379
ENGINE OIL AND FILTER...1379
DRIVE BELTS...1380
Perkins Diesel Engine...1380
GM V-6 Engine (Early Models)...1380
GM V-6 Engine (Late Models)...1381
HYDRAULIC TANK BREATHER, CLEAN AND CHECK...1382
BRAKE FLUID...1382
LIFT CHAINS, CHECK FOR WEAR...1382
FORKS, CHECK FOR WEAR AND DAMAGE...1383
MAST, LUBRICATION...1383
CONTROL LEVERS AND PEDALS, LUBRICATION...1383
STEERING AXLE, LUBRICATION...1384
FUEL SYSTEM, CHECKS AND ADJUSTMENT...1384
Diesel Fuel System...1384
LPG Carburetor (Early Models)...1384
Gasoline Carburetor (Early Models)...1385
Fuel Injection (Late Models)...1385
EVERY 1000 HOURS OR SIX MONTHS...1385
PCV VALVE, GM V-6...1385
MANIFOLD HEAT VALVE, GM V-6 (EARLY MODELS)...1385
CRANKCASE BREATHER, GM-V6...1385
IGNITION SYSTEM (GM V-6)...1385
VALVE CLEARANCE ADJUSTMENT...1386
FUEL FILTER (REPLACEMENT), DIESEL ENGINE...1386
REMOVE AIR FROM THE FUEL SYSTEM: PERKINS 1004-4 DIESEL ENGINE...1386
Fuel Injection Pump With A Vent Tube...1386
Fuel Injection Pump With A Vent Screw...1387
REMOVE THE AIR FROM THE FUEL SYSTEM: PERKINS 4.2482 DIESEL ENGINE...1388
CHECK THE OIL LEVEL IN THE TRANSMISSION...1388
Manual Transmission, H3.50-5.00XL (H70-110Xl)...1388
Speed Reducer For The Powershift Transmission, H3.50-5.00XL (H70-110XL)...1389
Manual Transmission, H6.00-7.00XL (H135-155XL)...1389
Differential And Drive Axle For The Powershift Transmission, H6.00-7.00Xl (H135-155XL)...1389
Differential, Speed Reducer, And Drive Axle For The Manual Transmission, H6.00-7.00Xl (H135-155XL) ...1389
EVERY 2000 HOURS OR YEARLY...1389
HYDRAULIC SYSTEM...1389
Replace the Hydraulic Oil and Filter, H3.50-5.00XL (H70-110XL) ...1389
Replace the Hydraulic Oil and Filter, H6.00-7.00XL (H135-155XL) ...1390
CHANGE THE OIL AND REPLACE THE OIL FILTER, POWERSHIFT TRANSMISSION, ALL UNITS ...1390
CHANGE THE OIL, MANUAL TRANSMISSION, H3.50-5.00XL (H70-110XL)...1390
CHANGE THE OIL, MANUAL TRANSMISSION, H6.00-7.00XL (H135-155XL)...1390
CHANGE THE OIL, SPEED REDUCER, POWERSHIFT TRANSMISSION, H3.50-5.00XL (H70-110XL)...1391
CHANGE THE OIL AND FILTER, OIL CLUTCH SYSTEM, H3.50-5.00XL (H70-110XL)...1391
CHANGE THE OIL, DIFFERENTIAL AND DRIVE AXLE FOR THE POWERSHIFT TRANSMISSION, H6.00-7.00XL (H135-155XL)...1391
CHANGE THE OIL, DIFFERENTIAL, SPEED REDUCER, AND DRIVE AXLE FOR MANUAL TRANSMISSION, H6.00-7.00XL (H135-155XL)...1391
COOLING SYSTEM...1392
WHEEL BEARINGS...1392
Steering Wheel, lubrication...1392
Drive Wheels, Lubrication...1392
PCV VALVE, GM V-6...1392
SERVICE BRAKES...1392
LPG FILTER, REPLACEMENT...1393
GASOLINE FUEL FILTER, REPLACEMENT...1393
CHECK THE HOOD LATCH, H3.50-5.00XL (H70-110XL)...1393
GENERAL PROCEDURES...1394
SAFETY PROCEDURES WHEN WORKING NEAR THE MAST...1394
LIFT CHAIN ADJUSTMENTS...1396
FUEL INJECTORS...1396
CHECKS FOR LEAKS IN THE LIFT AND TILT SYSTEM ...1397
Check the Lift Cylinders for Leaks...1397
Check the Tilt Cylinders for Leaks...1397
WELDING REPAIRS...1397
CHANGES TO THE OVERHEAD GUARD...1398
WHEELS AND TIRES...1399
Remove The Wheels From The Lift Truck...1399
Remove The Wheel From The Tire...1399
Install The Wheel In The Tire...1401
Pneumatic Tires, Add Air To The Tires...1402
Install the Wheels ...1402
SOLID RUBBER TIRES...1403
Remove The Tire From The Wheel...1403
Install The Tire On The Wheel...1404
REFERENCE TABLE...1405
8000342...1407
8000343...1415
FIGURE 1. ELECTRICAL SCHEMATIC (GASOLINE/LPG, EARLY PRODUCTION)...1415
FIGURE 2. ELECTRICAL SCHEMATIC (GASOLINE/LPG, LATER PRODUCTION)...1417
FIGURE 3. ELECTRICAL SCHEMATIC (DIESEL, PERKINS 4.2482)...1419
FIGURE 4. ELECTRICAL SCHEMATIC (DIESEL, PERKINS 1004-4, EARLY PRODUCTION)...1421
FIGURE 5. ELECTRICAL SCHEMATIC (DIESEL, PERKINS 1004-4, LATER PRODUCTION)...1423
FIGURE 6. HYDRAULIC SCHEMATIC...1425
FIGURE 7. HYDRAULIC SCHEMATIC, POWERSHIFT TRANSMISSION WITH MANUAL CONTROL...1426
FIGURE 8. HYDRAULIC SCHEMATIC, POWERSHIFT TRANSMISSION WITH MONTROL PEDAL...1427
FIGURE 9. WIRING DIAGRAM, BACK-UP ALARM...1428
8000494...1429
900348...1443
INTRODUCTION...1443
GENERAL...1443
DESCRIPTION AND OPERATION...1443
Fuel Tank...1444
Fuel Filter and Fuel Valve Unit...1444
Vaporizer...1445
Carburetor...1446
Governor...1447
REPAIRS...1449
LPG TANK...1449
Removal...1449
Installation...1449
HYDROSTATIC RELIEF VALVE...1449
Removal and Installation...1449
FILTER UNIT...1451
Replacement Of The Fuel Filter Element...1451
Replacement of the Diaphragm and Fuel Valve ...1451
REPLACEMENT OF THE HOSES...1451
VAPORIZER...1451
Removal...1451
Vaporizer Disassembly...1453
Cleaning...1453
Inspection...1453
Vaporizer Assembly...1453
Installation...1455
CARBURETOR...1455
Removal...1455
Disassembly...1455
Cleaning...1456
Assembly...1456
Installation...1456
GOVERNOR...1456
CHECKS AND ADJUSTMENTS...1457
CHECK THE FILTER UNIT...1457
CHECK THE VAPORIZER...1457
Pressure Reducer Valve...1457
Vapor Valve...1457
ADJUST THE CARBURETOR...1458
Idle Mixture...1458
Idle Speed ...1458
Power Mixture...1458
ADJUST THE THROTTLE LINKAGE...1458
TROUBLESHOOTING...1459
Hyster Forklift Trucks G005 (H70-110XL & H3.50-5.00XL Europe) Repair Service Manual





